JCB 3DX / 3CX Service Manual PDF – Complete Hydraulic, Engine & Wiring Guide (With Diagrams) Manualsbay
Share
JCB 3DX and JCB 3CX backhoe loaders are among the most reliable and widely used construction machines across the world. These machines are designed for heavy-duty operations, but to maintain peak performance, proper servicing, accurate diagnostics, and correct repair procedures are absolutely essential.
This in-depth guide explains everything about the JCB 3DX / 3CX Service Manual PDF, including engine repair, complete hydraulic systems, and full electrical wiring diagrams, along with visual diagrams to help technicians and machine owners understand the systems clearly.
For professionals who want correct and trusted information, ManualsBay.com provides secure access to official factory service manuals used globally.
What Is a JCB 3DX / 3CX Service Manual?
A JCB 3DX / 3CX service manual is a manufacturer-approved technical document created for professional servicing and repairs.
✅ Covers all major machine systems
✅ Includes step-by-step repair and troubleshooting procedures
✅ Provides OEM specifications and torque values
✅ Used by authorized workshops and trained technicians
Unlike an operator manual, which only explains basic usage, a service manual focuses on diagnostics, overhauls, and advanced repairs.
JCB 3DX / 3CX Machine Overview (Diagram)


This overview diagram helps identify:
✅ Engine compartment
✅ Hydraulic pumps and cylinders
✅ Loader and backhoe assemblies
✅ Electrical and control systems
Engine Repair & Maintenance Guide (With Diagrams)

The engine section of the service manual provides complete technical guidance.
✅ Engine specifications and identification
✅ Step-by-step engine dismantling and reassembly
✅ Fuel injection system servicing
✅ Cooling system flow diagrams
✅ Turbocharger inspection and repair
✅ Lubrication system layout
✅ Correct torque tightening sequences
This section is essential for solving issues like power loss, overheating, excessive smoke, and engine failures.
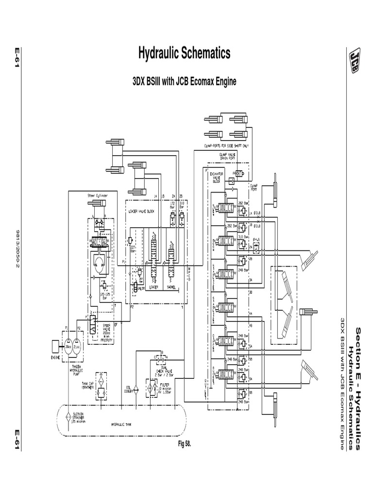
Complete Hydraulic System Guide (With Circuit Diagrams)

The hydraulic system is the core of JCB backhoe loader operation.
✅ Hydraulic pump operation and testing
✅ Control valve working principles
✅ Loader and backhoe hydraulic circuits
✅ Pressure and flow testing procedures
✅ Hydraulic cylinder overhaul steps
✅ Oil flow and circuit diagrams
✅ Common hydraulic fault diagnosis charts
This guide helps diagnose slow movements, pressure loss, oil overheating, and hydraulic noise accurately.
Electrical & Wiring Guide (Complete Wiring Diagrams)

Electrical problems are common in heavy construction equipment, and proper diagrams are critical.
✅ Complete machine wiring diagrams
✅ Fuse, relay, and switch locations
✅ Battery, starter, and alternator circuits
✅ Sensor and ECU pinout information
✅ Lighting, safety, and warning systems
✅ Step-by-step electrical troubleshooting
Accurate wiring diagrams eliminate guesswork and reduce downtime.
Transmission, Axles & Brake System


The service manual also includes drivetrain and braking systems.
✅ Transmission operation and servicing
✅ Gearbox inspection and repair procedures
✅ Front and rear axle diagrams
✅ Differential and final drive servicing
✅ Brake system adjustment and bleeding
✅ Steering system maintenance
Technical Specifications & Service Data
✅ Machine dimensions and operating weight
✅ Engine, hydraulic, and coolant fluid capacities
✅ Maintenance schedules and service intervals
✅ Tightening torque charts
✅ Wear limits and tolerances
✅ Special tool references
Why the JCB 3DX / 3CX Service Manual PDF Is Essential
✅ Reduces machine downtime
✅ Prevents incorrect repairs
✅ Saves money on unnecessary part replacements
✅ Improves machine lifespan
✅ Ensures operator and job-site safety
Generic guides or videos cannot replace official factory service manuals.
Who Should Use This Manual?
✅ JCB service technicians
✅ Construction company workshops
✅ Equipment rental businesses
✅ Field service engineers
✅ Professional machine owners and operators
Why Download from ManualsBay.com?
ManualsBay.com is a globally trusted and secure platform for professional manuals.
✅ OEM-quality factory service manuals
✅ Instant PDF downloads
✅ Secure and reliable access
✅ Trusted by international users
✅ Manuals for cars, bikes, and heavy equipment
For high-value machines like JCB 3DX and 3CX, accurate information is critical.
Final Conclusion
The JCB 3DX / 3CX Service Manual PDF is a complete technical solution covering engine repairs, hydraulic systems, and electrical wiring with detailed diagrams and professional instructions. Using the correct service manual ensures safe repairs, accurate diagnostics, and long-term machine performance.
For reliable, secure, and professional documentation, always choose official service manuals from ManualsBay.com.
FAQ Schema Questions (Rich Results Ready)
What does the JCB 3DX / 3CX service manual include?
It includes complete engine repair procedures, hydraulic circuit diagrams, electrical wiring guides, transmission servicing, and technical specifications.
Does the manual include hydraulic diagrams?
Yes, it provides detailed hydraulic system and circuit flow diagrams.
Is the JCB service manual available as a PDF?
Yes, the manual is available in PDF format for instant download.
Is ManualsBay.com a trusted website?
Yes, ManualsBay.com is a secure and globally trusted source for professional factory service manuals.
https://manualsbay.com